Disclaimer: The information below is intended for informational purposes only! Only qualified individuals should wire and install electrical equipment.
Table of Contents
48V Battery Bank Wiring to Inverter
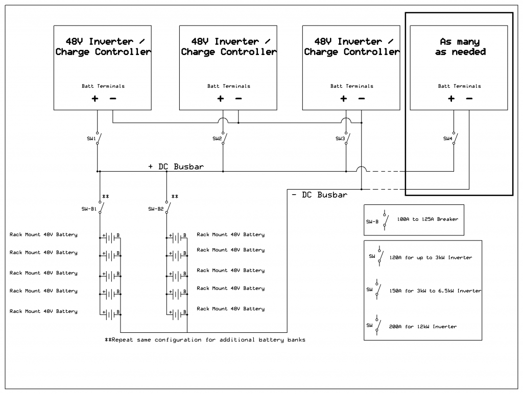
48V Rack Mount Battery Wiring to Inverter
Solar Panel Wiring with 4-2 Combiner Box into 250V MPPT Charge Controller/Inverter
Split Phase with Two Single Phase Inverters (Example Inverters listed)
4-1 Combiner Box Wiring
Inside 4-1 Combiner Box
4-2 Combiner Box Wiring
Inside 4-2 Combiner Box
6-1 Combiner Box Wiring
6-2 Combiner Box Wiring
8-2 Combiner Box Wiring
24/2 Battery Equalizer Diagram
48/4 Battery Equalizer Diagram
Prices are set to explode in 2026, Each solar panel contains about 3/4oz Silver. Electronics in general uses huge amounts too. Each country has now classified this as a strategic element with export restrictions